
产品分类
Cassification
更新时间:2024-12-31
浏览次数:707当步入恒温恒湿箱,如何利用辅助设备提升箱内环境的均匀性和稳定性?
上海简户仪器设备有限公司是一家高科技合资企业,专业生产销售盐雾箱、恒温恒湿机、冷热冲击机、振动试验机、机械冲击机、跌落试验机的环境试验仪器的公司,是一家具有研发生产销售经营各类可靠性环境试验设备的公司。经验丰富,并得到许多国内外厂商的信赖与支持。现在我们成为许多品牌的供应商。
摘要: 本文旨在探讨在步入恒温恒湿箱后,如何通过合理运用辅助设备来提升箱内环境的均匀性和稳定性,以满足各类实验和生产对高精度温湿度环境的需求。首先介绍了恒温恒湿箱的基本原理和环境均匀性、稳定性的重要性,然后详细分析了常见的辅助设备及其工作原理,包括风扇、风道、加湿器、除湿器、加热器和制冷器等,以及它们在提升环境均匀性和稳定性方面的作用。最后通过实际案例说明了辅助设备的综合应用效果,并提出了在使用辅助设备过程中的注意事项和优化建议,为相关领域的研究和实践提供参考。

一、引言
恒温恒湿箱作为一种能够精确控制温度和湿度的环境试验设备,在众多领域如电子、医药、食品、农业、材料科学等有着广泛的应用。在这些应用中,不仅要求箱内能够达到设定的温湿度值,更重要的是要保证整个箱内空间的温湿度均匀性和稳定性,以确保实验结果的准确性和可靠性,以及产品在实际使用环境中的性能表现。然而,由于箱内空间的复杂性和热湿交换过程的影响,单纯依靠恒温恒湿箱的基本结构往往难以高精度的环境要求,因此需要借助各种辅助设备来进一步优化箱内环境。
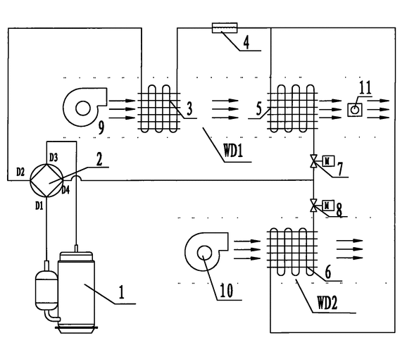
恒温恒湿系统
二、恒温恒湿箱的基本原理与环境要求
(一)基本原理恒温恒湿箱通过制冷系统、加热系统、加湿系统和除湿系统的协同工作来调节箱内的温湿度。制冷系统用于降低温度,加热系统用于升高温度,加湿系统增加湿度,除湿系统降低湿度??刂葡低掣菹淠诘奈率却衅鞣蠢⌒藕?,精确控制各个系统的运行,以维持设定的温湿度条件。
(二)环境均匀性和稳定性的重要性均匀性是指箱内不同位置的温湿度差异应尽可能小。在一些对环境要求严格的实验中,如电子元件的老化测试、药品的稳定性试验等,如果箱内存在较大的温湿度梯度,可能会导致测试样品在不同位置受到不同的环境应力,从而影响实验结果的一致性和准确性。稳定性则是指箱内温湿度在一定时间内的波动范围要小。对于长期的实验或生产过程,稳定的环境能够保证产品的质量稳定性和性能可靠性。
三、常见辅助设备及其工作原理
(一)风扇和风道系统
工作原理
风扇通过强制空气循环,使箱内空气形成流动。风道则用于引导空气的流向和分布,将经过加热、制冷、加湿或除湿处理后的空气均匀地输送到箱内各个角落。合理设计的风道可以优化空气的流动路径,减少死角,提高空气在箱内的混合效果。
对均匀性和稳定性的作用风扇和风道系统能够加快空气的热湿交换速度,使箱内温度和湿度更快地达到均匀状态。同时,持续的空气循环可以抑制局部温湿度的波动,增强环境的稳定性。例如,在一个较大容积的恒温恒湿箱中,通过安装多个风扇和合理布置风道,可以有效地降低箱内不同区域之间的温湿度差异,确保整个空间的环境一致性。
恒温恒湿的调节系统及整体式恒温恒湿机
(二)加湿器和除湿器
工作原理
加湿器通常采用蒸汽加湿、超声波加湿或喷淋加湿等方式增加箱内湿度。蒸汽加湿是将水加热产生蒸汽后注入箱内;超声波加湿则利用超声波振动使水雾化成微小颗粒进入空气;喷淋加湿是通过喷头将水喷洒成雾状。除湿器主要有冷凝除湿和吸附除湿两种方式。冷凝除湿是通过制冷系统使空气中的水蒸气凝结成水滴排出;吸附除湿则利用吸湿材料吸附空气中的水分。
对均匀性和稳定性的作用在湿度控制方面,加湿器和除湿器的精确运行对于维持稳定的湿度环境至关重要。当箱内湿度低于设定值时,加湿器及时工作补充水分;当湿度高于设定值时,除湿器启动降低湿度。通过与风扇和控制系统的配合,它们能够确保箱内湿度在空间上的均匀分布和时间上的稳定变化。例如,在一些对湿度敏感的药品储存实验中,高精度的加湿器和除湿器能够保证药品周围的湿度始终处于合适的范围,避免因湿度波动导致药品质量下降。

恒温恒湿箱加湿器原理图
(三)加热器和制冷器
工作原理
加热器通过电阻丝发热或其他加热方式升高箱内空气温度。制冷器则利用压缩机制冷循环,将热量从箱内转移到箱外,实现降温。
对均匀性和稳定性的作用加热器和制冷器的功率和分布位置会影响箱内温度的均匀性和稳定性。合理分布的加热器可以使热量均匀地散发到箱内,避免局部过热或过冷现象。制冷器的高效运行能够快速响应温度变化,保持箱内温度的稳定。例如,在电子设备的高温老化测试中,均匀分布的加热器能够确保设备各个部位都能受到相同的高温应力,提高测试的准确性;而在一些需要精确低温控制的实验中,稳定运行的制冷器是保证实验顺利进行的关键。

恒温恒湿试验箱几大系统:控制,制冷,加热及湿度等系统说明
四、辅助设备的综合应用案例
以某电子元件生产企业的恒温恒湿老化实验室为例,该实验室使用的恒温恒湿箱容积为 10 立方米,要求箱内温度控制在 40℃±2℃,湿度控制在 60% RH±5% RH,且整个箱内的温湿度均匀性偏差不超过 ±1℃和 ±3% RH。
为了达到上述要求,实验室在恒温恒湿箱内安装了以下辅助设备:
采用了四风道循环系统,每个风道配备了高转速、低噪音的轴流风扇,确??掌芄豢焖?、均匀地在箱内循环。
安装了一套高精度的蒸汽加湿器和冷凝除湿器,通过湿度传感器的反馈信号,精确控制加湿量和除湿量,保证湿度的稳定性和均匀性。
加热器采用了均匀分布在箱内两侧壁和底部的不锈钢加热丝,制冷器则选用了大功率的压缩机制冷系统,并配备了高效的热交换器,以提高温度控制的精度和响应速度。
通过这些辅助设备的综合应用,经过实际测试,箱内不同位置的温度偏差控制在 ±0.8℃以内,湿度偏差控制在 ±2% RH 以内,电子元件老化实验对温湿度环境的严格要求,有效地提高了产品的质量和可靠性,降低了次品率。
关于我们
上海简户仪器设备有限公司是一家高科技合资企业,生产销售盐雾箱、恒温恒湿机、冷热冲击机、振动试验机、机械冲击机、跌落试验机的环境试验仪器的公司,研发生产销售经营各类可靠性环境试验设备。经验丰富,并得到许多国内外厂商的信赖与支持。自公司成立以来,多次服务于国内外大学和研究所等检测机构,如清华大学、苏州大学、哈尔滨工业大学、北京工业大学、法国申美检测、中科院物理所、中科院,SGS等**单位提供实施室方案和设备及其相关服务。努力开发半导体、光电、光通讯、航天太空、生物科技、食品、化工、制药等行业产品所需的测试设备装置。公司拥有一支的研发、生产和售後队伍,从产品的研发到售后服务,每一个环节都以客户的观点与需求作为思考的出发点。
为适应市场快速变化及客户多样化的要求,上海简户仪器设备有限公司研发了性能与可靠性**JianHuTest产品系列.从精密零件到电脑资讯系统及有线无线通讯产业,均可提供高品质的设备与完善的售后服务。

上海简户荣获企业,表明上海简户在技术、科技成果转化、拥有自主知识产权等方面得到了国家的高度认可。简户一直秉承"服务以人为本"的宗旨,为广大客户提供精良的设备及优质的服务,提供的送货上门、安装调试、一年的设备保养、终身维修,技术指导服务。始终如一的以"努力、合作、飞跃"的精神自我完善、不断发展、让客户与公司实现双赢局面。

简户是集设计、销售、研发、维修服务等为一体的综合集团公司,从产品的研发到售后服务,每一个环节之间,都以客户的观点与需求作为思考的出发点,提供的环境设备。公司创始人从事仪器设备行业20余年,经验丰富、资历雄厚,带领简户公司全体同仁携手共建辉煌明天。公司成立以来,积极投入电子电工,航空,航天,生物科技,各大院校,及科研单位等行业所需的产品测试设备装置。

简户拥有一支的研发、生产和售后服务队伍,从产品的研发到售后服务,每一个环节都以客户的观点与需求作为思考的出发点,目前拥有博士学位2人,硕士5人,参与环境试验箱国家标准起草和发行。企业制定标准,行业里通过ISO9001。是中国仪器仪表学会会员和理事单位。曾荣获CCTV《中国仪器仪表20强品牌》殊荣,2010年入驻上海世博会民企馆。简户自创办以来,参与3项国家标准起草与制定,获得40+件原创知识产权、软著、集成电路),6次获得上??萍夹椭行∑笠党坪牛献鞴?200+家合作客户(其中世界500强高校600家)。
简户仪器今后必将牢记为客户提供优质产品和服务的宗旨,不忘为行业贡献前沿科学和技术的初心,再接再厉,砥砺前行!
【简户仪器简介:成立2005年,是一家研发,生产,销售及售后齐全的综合性设备生产单位,多次评为科技型中小企业,,客户遍布高分子,汽车,半导体,塑胶,五金,科研院校,第三方检测等】
【公司总部】



P
PRODUCTSN
NEWSA
ABOUT USC
CODE

联系电话:18917106313

联系邮箱:44658997@qq.com

公司地址:上海松江区新桥镇泗砖南路255弄漕河泾开发区名企公馆59栋2层至4层(厂址:上海金山区亭林工业园区亭谊路68号简户科技园近南亭公路)
Copyright © 2025 上海简户仪器设备有限公司【环境试验箱|冷热冲击|高低温试验箱】版权所有 备案号:沪ICP备12004637号-3 技术支持:化工仪器网